概述 |
NHR1300系列傻瓜式模糊PID调节器采用模块化结构方案,结构简单、操作方便、性价比高,适用于塑料、食品、包装机械等行业。 单通道输入,双屏LED数码显示。 具备33种信号输入功能,可任意选择输入信号类型,0.3%级测量精度。 热电阻\热电偶信号分辨率可切换:1℃或0.1℃。 具备上下限报警/偏差报警功能,带LED报警灯指示。 带PID参数自整定功能,控制输出手动/自动无扰切换功能,控制输出有多种方式可选,控制准确。 支持RS485通讯接口,采用标准MODBUS RTU通讯协议。 带DC24V馈电输出,为现场变送器配电。 输入、输出、电源、通讯相互之间采用光电隔离技术。 具备多种外形尺寸及样式供用户选择。 参数设定密码锁定,参数设置断电永久保存。 |
| |
仪表面板 |
 |
 |
 |
 |
 |
| 160*80mm(A型) |
80*160mm(B型) |
96*96mm(C型) |
96*48mm(D型) |
48*96mm(E型) |
 |
 |
 |
| 72*72mm(F型) |
48*48mm(H型) | |
| |
参数功能 |
|
|
| 注:以上参数为仪表全部参数,如果不是全功能仪表,则未选功能所对应的参数将不予显示。 |
| |
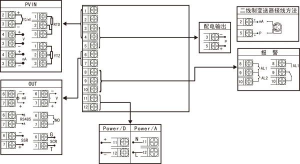
仪表接线图 |
 |
| 图一 |

|
规格尺寸为A、B、C、D、E型接线图 注:横竖式仪表后盖接线端子方向不一样,见示意图1。 | |
 规格尺寸为F型接线图 |
| |
 规格尺寸为H型接线图 |
| 注:上述接线图中在同一组端子标有不同功能的,只能选择其中一种功能。如RS485通讯功能和控制输出功能在同一组OUT接线端子上,只能选择一种。若两者需同时存在时,控制输出只能选择开关量输出且接线端子在AL2上。 |
| |
仪表选型 |
NHR-1300□-□-□/□/□( )-□-( ) ① ② ③ ④ ⑤ ⑥ ⑦ |
| ①规格尺寸 |
②输入分度号 |
| 代码 |
宽*高*深 |
代码 |
分度号(测量范围) |
A B C D E F H |
160*80*110mm(横式) 80*160*110mm(竖式) 96*96*110mm(方式) 96*48*110mm(横式) 48*96*110mm(竖式) 72*72*110mm(方式) 48*48*110mm(方式) |
00 01 02 03 04 05 06 07 08 09 10 11 12 13 14 15 16 17 18 19 20 21 22 23 24 25 26 27 28 29 30 31 32 33 34 35 55 |
热电偶B(400~1800℃) 热电偶S(0~1600℃) 热电偶K(0~1300℃) 热电偶E分度(0~1000℃) 热电偶T分度(-200.0~400.0℃) 热电偶J分度(0~1200℃) 热电偶R分度(0~1600℃) 热电偶N分度(0~1300℃) 热电偶F2分度(700~2000℃) 热电偶Wre3-25分度(0~2300℃) 热电偶Wre5-26分度(0~2300℃) 热电阻CU50(-50.0~150.0℃) 热电阻CU53(-50.0~150.0℃) 热电阻CU100(-50.0~150.0℃) 热电阻PT100(-200.0~650.0℃) 热电阻BA1(-200.0.0~600.0℃) 热电阻BA2(-200.0~600.0℃) 线性电阻0~1KΩ(-1999~9999) 远传电阻0-350Ω (-1999~9999) 远传电阻30-350Ω (-1999~9999) 0~20mV (-1999~9999) 0~40mV (-1999~9999) 0~100mV (-1999~9999) 内部保留 内部保留 0~20mA (-1999~9999) 0~10mA (-1999~9999) 4~20mA (-1999~9999) 0~5V (-1999~9999) 1~5V (-1999~9999) 内部保留 0~10V (-1999~9999) 0~10mA开方 (-1999~9999) 4~20mA开方 (-1999~9999) 0~5V开方 (-1999~9999) 1~5V开方 (-1999~9999) 全切换 |
| ③控制输出(OUT) |
| 代码 |
输出类型(负载电阻RL) |
0 1 2 3 4 K1 K3 K4 D1 |
4-20mA(RL≤600Ω) 1-5V(RL≥250KΩ) 0-10mA(RL≤1.2KΩ) 0-5V(RL≥250KΩ) 0-20mA(RL≤600Ω) 继电器接点输出 单相可控硅过零触发脉冲输出 固态继电器驱动电压输出 RS-485通迅接口(Modbus) |
| ④报警点数(继电器触点输出) |
| 代码 |
报警限数 |
X 1 2 |
无输出 1限报警 2限报警 |
| ⑤配电输出 |
| 代码 |
配电输出(输出电压) |
X P |
无输出 配电输出 如“P(24)”表示馈电输出24V。 |
| ⑥供电电源 |
| 代码 |
电压范围 |
A D |
AC/DC 100-240V (50/60Hz) DC 20-29V |
| ⑦备注 |
| 无备注可省略 | |
| 备注: |
1、选型时请根据接线图来选择功能,由于尺寸小的仪表接线端子少带不了全功能,有的功能在同组端子上只能选择其中一种功能。 2、仪表进行信号切换时需要通过对壳体内部短路环进行设置,为了您的操作方便,请在订货时务必注明输入信号类型。 3、在写型号时必须完整,没有选到的功能项不能省略,必须用“X”补上。 例1:NHR-1300A-14-0/2/P(24)-A 例2:NHR-1300C-27-K1/X/X-D |