Ê×Ò³ - ÐÂÎÅ - ÕÐÆ¸ - ÏÂÔØ - ²úÆ· - ³§ÉÌ - ·½°¸ - ÎÄÕª - Çó¹º - Õ¹ÀÀ
Ãâ·Ñ×¢²á µÇ¼ | ¹ã¸æ·þÎñ | ¿Í·þÖÐÐÄ
Öлª¹¤¿ØÍø ¡ú ¹¤¿Ø²úÆ· ¡ú ÉñÊÓFZ-10ϵÁÐÑÕÉ«¼ì²â¹âÏË´«¸ÐÆ÷
²úÆ·Ãû³Æ£º ÉñÊÓFZ-10ϵÁÐÑÕÉ«¼ì²â¹âÏË´«¸ÐÆ÷
ÐÍ ºÅ£º FZ-10ϵÁÐ
¼Û ¸ñ£º
Æ· ÅÆ£º 3275
 
Êղش˲úÆ·     ²é¿´ÊÕ²Ø
ÑÕÉ«¼ì²â¹âÏË´«¸ÐÆ÷ FZ-10ϵÁÐ
ÑÕÉ«¼ì²â¹âÏË´«¸ÐÆ÷

FZ-10ϵÁÐ

ÌØµã£º¿É¿¿¶ø¾«È·µÄ¡¢ÑÕÉ«±æ±ð£¡
 
 
 
 

ºìÉ«¡¢ÂÌÉ«ºÍÀ¶É«LED

׿ԽµÄÉ«²î·Ö±æÄÜÁ¦

FZ-10·Å´óÆ÷×°±¸ÓкìÉ«¡¢ÂÌÉ«ºÍÀ¶É«LED£¬×÷Ϊ¹âÔ´£¬±ÈÒ»°ãÓ«¹âµÆµÄÊÙÃü¸ü³¤£¬¸ü¼Ó²»ÊÜÖÜΧ¹âÏßÓ°ÏìÇÒ±£Ñø·½±ã¡£
ºìÉ«¡¢ÂÌÉ«ºÍÀ¶É«LED
ͨ¹ýÊýÂë´¦Àí£¬ÑÕÉ«·Ö½â³Éºì¡¢Â̺ÍÀ¶Èý¸ö²¿·Ö£¬¿É½øÐи߾«¶ÈµÄÉ«²î±æ±ð¡£FZ-10¿É·Ö±æ»ÆÉ«ºÍ°×É«»ò·Ö±æÎïÌå±íÃæÊÇ·ñµç¶Æ¡£ÕâÊÇ»ùÓÚ¹âÁ¿¼ì²âµÄÔ­Óд«¸ÐÆ÷Ëù×ö²»µ½µÄ¡£
׿ԽµÄÉ«²î·Ö±æÄÜÁ¦

É趨ÈÝÒ×

Ö»Ð밴һϰ´Å¥£¬±ã¿ÉÈ·ÈÏÄ¿±êÑÕÉ«¡£ÓÐÁ½ÖÖ·½·¨À´É趨£ºÊÖ¶¯½Ìµ¼ºÍ×Ô¶¯½Ìµ¼¡£ÁíÓпɵ÷УµçλÆ÷É趨16¼¶¹«²î¡£

±ê×¼

±ê×¼

ÅбðÈÝÐíÖµÉ趨

ÅбðÈÝÐíÖµÉ趨

ÓÃ;

¼ì²â²»Í¬ÑÕÉ«ÎïÌåÉϵıêÇ©

¼ì²éÎïÌåÊÇ·ñµç¶Æ(×¢1)

¼ì²â°ü×°ºÐÉϵķâÌõ

ËäÈ»ÎïÌå±¾ÉíµÄÑÕÉ«²»Ò»Ñù£¬µ«FZ-10¿ÉÒÔ׼ȷµØ¼ì²âͬÑùÑÕÉ«µÄ±êÇ©¡£
¼ì²â²»Í¬ÑÕÉ«ÎïÌåÉϵıêÇ©
¾«È·µÄÑÕÉ«·Ö±æÂÊ¿ÉÒÔ·Ö±æ½ðÊô±íÃæÊÇ·ñµç¶Æ¡£
¼ì²éÎïÌåÊÇ·ñµç¶Æ(×¢1)
¿ÉÒÔ׼ȷ¼ì²âÓÃÓÚ°ü×°Ò©Æ·¡¢»¯×±Æ·¡¢Ê³Æ·¡¢Ñ̲ݺÍÈí¼þµÄºÐ×ÓÉϵķâÌõ¡£
¼ì²â°ü×°ºÐÉϵķâÌõ
×¢£º
1) Èô¼ì²âÓйâÔóÇÒ´øÓи߷´ÉäÂʵÄÎïÌ壬½¨ÒéʹÓÃFD-L52(¸ß¾«¶ÈÐÍ)»òFD-L53(¼«Ð¡¹âµãÐÍ)¹âÏËÍ·£¬ÀýÈç¼ì²éÎïÌåÊÇ·ñµç¶ÆÊ±¡£
Èô¼ì²âÔÚ×°ÅäÏßÉϲ¨¶¯µÄÎïÌ壬½¨ÒéʹÓÃFD-L54(³¤¼ì²â¾àÀëÐÍ)¹âÏËÍ·¡£
2) ¸ù¾ÝÎïÌåµÄÐÎ×´¡¢ÑÕÉ«¡¢¹âÔó¶ÈµÈ£¬FZ-10²»Ò»¶¨¿ÉÒÔ·Ö±æÑÕÉ«¡£Êµ¼ÊʹÓÃǰÇëÏȽøÐвâÊÔ»òÓë¾­ÏúÉÌÁªÏµ¡£

ϸС³ß´ç&½ÚÊ¡¿Õ¼ä

·Å´óÆ÷³ß´ç½öÓÐW20¡ÁH31.5¡ÁD67mm£¬¹âÏËÍ·Ò²Ö»ÓÐ7mm£¬8mm»ò12mmºñ¶È£¬¿É°²×°ÔÚÏÁÕ­¿Õ¼äÄÚ¡£
ϸС³ß´ç&½ÚÊ¡¿Õ¼ä ϸС³ß´ç&½ÚÊ¡¿Õ¼ä

±¸ÓÐ4ÖÖÐͺŵĹâÏË

¿É¸ù¾Ýʵ¼ÊÓ¦ÓúÍÎïÌå³ß´çÑ¡Ôñ¹âÏË¡£¼´Ê¹ÊÇÒ»¸öºÜСÎïÌåµÄÑÕɫҲÄܱ»×¼È·¼ì²â³ö¡£
±¸ÓÐ4ÖÖÐͺŵĹâÏË ±¸ÓÐ4ÖÖÐͺŵĹâÏË

¸ßËÙ·´Ó¦Ê±¼ä£º1ms

ËüµÄ·´Ó¦Ê±¼ä½ö1ms£¬ÔÚ¸ßËÙÉú²úÏßÉÏÒÆ¶¯µÄϸСÎï¼þÒ²¿É±»¼ì²â¡£
¸ßËÙ·´Ó¦Ê±¼ä£º1ms
Èô¼ì²âÓйâÔóÇÒ´øÓи߷´ÉäÂʵÄÎïÌ壬½¨ÒéʹÓÃFD-L52(¸ß¾«¶ÈÐÍ)»òFD-L53(¼«Ð¡¹âµãÐÍ)¹âÏËÍ·£¬ÀýÈç¼ì²éÎïÌåÊÇ·ñµç¶ÆÊ±¡£
Èô¼ì²âÔÚ×°ÅäÏßÉϲ¨¶¯µÄÎïÌ壬½¨ÒéʹÓÃFD-L54(³¤¼ì²â¾àÀëÐÍ)¹âÏËÍ·¡£

¶©¹ºÖ¸ÄÏ

·Å´óÆ÷

ÖÖÀà ÐÎ×´ ÐͺŠͶ¹â¶þ¼«Ìå Êä³ö
NPNÊä³öÐÍ ÐÎ×´ FZ-11 ºìÉ«LED
ÂÌÉ«LED
À¶É«LED
NPN¿ªÂ·¼¯µç¼«¾§Ìå¹Ü
PNPÊä³öÐÍ FZ-11P PNP¿ªÂ·¼¯µç¼«¾§Ìå¹Ü

¹âÏË

ÖÖÀà ÐÎ×´ É趨¾àÀë ¹âµãÖ±¾¶ ¹âÀ³¤¶È ÐͺÅ
±ê×¼ ÐÎ×´ 20mm (¹Ì¶¨) ¦Õ5mm
(ÔÚÉ趨¾àÀë)
1m FD-L51
¸ß¾«¶ÈÐÍ ÐÎ×´ 10mm (¹Ì¶¨) ¦Õ 2.5mm
(ÔÚÉ趨¾àÀë)
1m FD-L52
¼«Ð¡¹âµãÐÍ ÐÎ×´ 5mm (¹Ì¶¨) ¦Õ1mm
(ÔÚÉ趨¾àÀë)
1m FD-L53
³¤¼ì²â¾àÀëÐÍ ÐÎ×´ 40mm (¹Ì¶¨) ¦Õ8mm
(ÔÚÉ趨¾àÀë)
1m FD-L54

²ÎÕÕ

ÂÝÎÆ¹âÏËÍ·

FD-B8/FM2/G4(ÓÃÓÚFX-301/302/303/311ϵÁеıê×¼¹âÏË)ºÍFZ-10ϵÁзŴóÆ÷×éºÏʹÓÃʱ£¬Ò²¿ÉÓÃÓÚÑÕÉ«±æ±ð¡£ÒòΪ¸Ã±ê×¼¹âÏËÓÐÒ»¸öСÂÝÎÆ¹âÏËÍ·£¬ÇÒÊÇ×ÔÓɲÃÇÐÐ͹âÏË£¬¿ÉÒÔ²ÃÇÐËùÒªÇóµÄ¹âÀ³¤¶È£¬²¢Çҿɰ²×°ÔÚÏÁÕ­µÄ¿Õ¼äÄÚ¡£
FD-B8
É趨¾àÀ룺8mm(¹Ì¶¨)
FD-FM2
É趨¾àÀ룺5mm(¹Ì¶¨)
FD-G4
É趨¾àÀ룺4mm(¹Ì¶¨)
FD-B8 FD-FM2 FD-G4
×¢ÒâÊÂÏ¾«È·¼ì²âʱ²»ÄÜʹÓÃÒÔÉϹâÏË¡£

¸½¼þ

¡¤ MS-DIN-3 (·Å´óÆ÷°²×°Ö§¼Ü)
¡¤ MS-DIN-3 (·Å´óÆ÷°²×°Ö§¼Ü)

Åä¼þ(ÁíÊÛ)

Æ·Ãû ÐͺŠ˵Ã÷
ͨÓô«¸ÐÆ÷°²×°¼Ü (×¢) MS-AJ1-F ˮƽ°²×°ÐÍ ¹âÏ˰²×°¼Ü×°Åä
MS-AJ2-F ´¹Ö±°²×°ÐÍ
×¢£ºÏêÇéÇë²ÎÔÄPDF P.62¡«µÄͨÓô«¸ÐÆ÷°²×°¼Ü¡£

ͨÓô«¸ÐÆ÷°²×°¼Ü

ͨ¹ý²à±Û¿É½øÐÐˮƽ·½ÏòµÄµ÷½Ú£¬´«¸ÐÆ÷¿É´ÓÉú²úÏßÉÏ·½¼ì²âÎïÌå¡£
¡¤MS-AJ1-F ¡¤MS-AJ2-F
¡¤MS-AJ1-F ¡¤MS-AJ2-F

¹æ¸ñ

·Å´óÆ÷

ÖÖ Àà NPNÊä³ö PNPÊä³ö
ÐͺŠFZ-11 FZ-11P
ÊÊÓùâÏË FD-L51£¬FD-L52£¬FD-L53£¬FD-L54
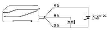
µçÔ´µçѹ 12¡«24V DC¡À10%¡¡Âö¶¯P-P10%ÒÔÏÂ
ÏûºÄµçÁ÷ 45mAÒÔÏÂ
¼ì²âÎïÌå ´óÓÚÊÊÓùâÏ˹âµãÖ±¾¶µÄ²»Í¸Ã÷Ìå»ò°ë͸Ã÷Ìå
Êä³ö
NP N¿ªÂ·¼¯µç¼«¾§Ìå¹Ü
¡¤×î´óÁ÷ÈëµçÁ÷£º100mA
¡¤Íâ¼Óµçѹ£º30V DCÒÔÏÂ(Êä³öºÍ0VÖ®¼ä)
¡¤Ê£Óàµçѹ£º 1VÒÔÏÂ(Á÷ÈëµçÁ÷Ϊ100mAʱ)
0.4VÒÔÏÂ(Á÷ÈëµçÁ÷Ϊ16mAʱ)
P NP¿ªÂ·¼¯µç¼«¾§Ìå¹Ü
¡¤×î´óÔ´µçÁ÷£º100mA
¡¤Íâ¼Óµçѹ£º30V DCÒÔÏÂ(Êä³öºÍ£«VÖ®¼ä)
¡¤Ê£Óàµçѹ£º 1VÒÔÏÂ(Ô´µçÁ÷Ϊ100mAʱ)
0.4VÒÔÏÂ(Ô´µçÁ÷Ϊ16mAʱ)
Êä³ö¹¤×÷ ¿ÉÔÚͬʱON»ò²»Í¬Ê±ONÖ®¼äת»»
¶Ì·±£»¤ ×°±¸
·´Ó¦Ê±¼ä 1msÒÔÏÂ(½øÐÐ×Ô¶¯½Ìµ¼Ê±3msÒÔÏÂ)
ָʾµÆ µçԴָʾµÆ£ºÂÌÉ«LED(µçÔ´ONʱµÆÁÁÆð£¬×Ô¶¯½Ìµ¼Ê±ÉÁ˸)
¹¤×÷״ָ̬ʾµÆ£ººìÉ«LED(Êä³öONʱµÆÁÁÆð)
¡ù ÊÖ¶¯½Ìµ¼²úÉú´íÎóʱÁ½µÆ½»ÌæÉÁ˸Êä³ö¶Ì·ʱÁ½µÆÍ¬Ê±ÉÁ˸
¶¨Ê±¹¦ÄÜ Ô¼40ms¹Ì¶¨OFFÑÓ³Ù¶¨Ê±Æ÷(¿ÉÔÚÓÐЧ/ÎÞЧ֮¼äת»»)
½Ìµ¼ °´Å¥²Ù×÷£¬¿ÉÔÚÊÖ¶¯½Ìµ¼/×Ô¶¯½Ìµ¼Ö®¼äת»»
¹«²î ʹÓÃÅбðÈÝÐíÖµÉ趨¿ª¹Ø¿ÉÔÚ16¸ö¼¶±ð½øÐй«²îµ÷½Ú
»·
¾³
ÐÔ
ÄÜ
ÖÜΧÎÂ¶È £­10¡«£«55¡ãC(×¢Òâ²»¿É½á¶¡¢½á±ù)(×¢1)£¬´æ´¢£º£­20¡«£«70¡ãC
ÖÜΧʪ¶È 35¡«85%RH£¬´æ´¢£º35¡«85%RH
ÖÜΧÕÕÃ÷¶È °×³ã¹â£ºÊܹâÃæÕÕÃ÷¶È3,000xÒÔÏÂ
Ä͵çѹ AC1,000V 1·ÖÖÓ£¬ËùÓеçÔ´Á¬½Ó¶Ë×ÓÓëÍâ¿ÇÖ®¼ä(×¢2)
¾øÔµµç×è ÔÚËùÓеçÔ´Á¬½Ó¶Ë×ÓºÍÍâ¿ÇÖ®¼ä£¬20M¦¸ÒÔÉÏ£¬»ùÓÚDC250V¸ß×è±í(×¢2)
ÄÍÕñ¶¯ ƵÂÊ£º10¡«150Hz£¬Ë«Õñ·ù£º0.75mm£¬X£¬YºÍZ¸÷·½Ïò2Сʱ
Äͳå»÷ ¼ÓËÙ¶È£º100m/s2(Ô¼10G)£¬X£¬YºÍZ¸÷·½Ïò3´Î
Ͷ¹â¶þ¼«Ìå ºìÉ«LED¡¤ÂÌÉ«LED¡¤À¶É«LED(µ÷ÖÆÊ½)
²ÄÖÊ Íâ¿Ç£ºABS£¬ÍâÕÖ£º¾Û̼Ëáõ¥£¬¹âÏ˹̶¨¸Ë£ºPPS
µçÀ 0.2mm2 3оÏðÆ¤µçÀ£¬³¤2m
µçÀÂÑÓ³¤ 0.3mm2ÒÔÉϵçÀÂÈ«³¤¿ÉÑÓ³¤ÖÁ100m
ÖØÁ¿ Ô¼85g
¸½¼þ MS-DIN-3(·Å´óÆ÷°²×°Ö§¼Ü)£º1Ì×£¬µ÷ÕûÂÝË¿µ¶£º1¸ö
×¢£º
1) µ±ÅбðÈÝÐíÖµÉ趨¿ª¹ØÉ趨ÔÚ1ÖÁ4¼¶´ïµ½¾«È·ÑÕÉ«·Ö±æÁ¦Ê±£¬·Å´óÆ÷Ó¦ÔÚÖÜΧζȴ¦ÓÚ£«15¡ãC¡«£«35¡ãCʱʹÓá£
2) ÉϱíÖÐËùʾµÄÄ͵çѹºÍ¾øÔµµç×èÖ»ÊÊÓÃÓÚ·Å´óÆ÷¡£

¹âÏË

ÖÖ Àà ±ê×¼ ¸ß¾«¶ÈÐÍ ¼«Ð¡¹âµãÐÍ ³¤¼ì²â¾àÀëÐÍ
ÐͺŠFD-L51 FD-L52 FD-L53 FD-L54
ÊÊÓ÷ŴóÆ÷ FZ-11£¬FZ-11P
¼ì²â¾àÀë(×¢1) 14¡«24mm 8¡«11mm 4¡«6mm 30¡«50mm
É趨¾àÀë 20mm(¹Ì¶¨) 10mm(¹Ì¶¨) 5mm(¹Ì¶¨) 40mm(¹Ì¶¨)
¹âµãÖ±¾¶
(ÔÚÉ趨¾àÀëʱ)
¦Õ 5mm ¦Õ 2.5mm ¦Õ 1mm ¦Õ 8mm
ÔÊÐíÍäÇú°ë¾¶ R25mmÒÔÉÏ(×¢2)
¹âÀ³¤¶È 1m
ÖÜΧÎÂ¶È £­20¡«£«70¡ãC(×¢Òâ²»¿É½á¶£¬½á±ù)£¬´æ´¢£º£­20¡«£«70¡ãC
ÖÜΧʪ¶È 35¡«85%RH£¬´æ´¢£º35¡«85%RH
²ÄÖÊ ÏËо£º±ûÏ©£¬±»¸²£º¾ÛÒÒÏ©£¬¹âÏËÍ·£º¾Û̼Ëáõ¥£¬Í¸¾µ£º¾Û·¼õ¥(FD-L54£º±ûÏ©)
ÖØÁ¿ Ô¼15g
×¢£º
1) ÿ¸ö¹âÏ˵ļì²â¾àÀëÊÇÖ¸ÔÚÒ»¶¨ÁéÃô¶ÈÏÂÄܼì²âµÄ°×É«ÎÞ¹âÔóÖ½µÄ¾àÀ룬ÕâÒ»ÁéÃô¶ÈÊÇʹÓð×É«ÎÞ¹âÔóÖ½(50¡Á50mm)ÔÚ¸÷×ԶÉ趨¾àÀëºÍµÚ16¼¶(¡ø´¦)¹«²îʱ½Ìµ¼µÃÀ´µÄ¡£
2) Èç¹û¹âÏËÍäÇú°ë¾¶Ð¡ÓÚR25mm£¬¼ì²âÄÜÁ¦Ò²Ðí»áϽµ¡£
3) ÓÉÓÚ¹âÏËFD-L51(±ê×¼ÐÍ)ºÜÈÝÒ×ÊܹâÔó·´ÉäËùÓ°Ï죬Èç¹û¼ì²â¸ß·´ÉäÂÊÎïÌå(Èç¾µ×Ó£¬µç¶ÆÎͭ²­µÈ)£¬½Ìµ¼É趨¿ÉÄܲ»Õý³££¬¼ì²âÒ²»á²»Îȶ¨¡£¼ì²âÒÔÉÏÕâЩÎï¼þ£¬ÇëʹÓÃFD-L52(¸ß¾«¶ÈÐÍ)»òFD-L53(¼«Ð¡¹âµãÐÍ)¼ì²âÍ·£¬²¢È·±£Í¶Éä¹âÖáÓëÎïÌå±íÃæ´¹Ö±¡£

I/Oµç·ͼºÍÏß·ͼ

FZ-11 NPNÊä³öÐÍ

I/Oµç·ͼ

Ïß·ͼ

I/Oµç·ͼ Ïß·ͼ

FZ-11P PNPÊä³öÐÍ

I/Oµç·ͼ

Ïß·ͼ

I/Oµç·ͼ Ïß·ͼ

ʹÓÃÖ¸ÄÏ

·Å´óÆ÷

¸Ã²úƷΪÎïÌå¼ì²â´«¸ÐÆ÷£¬²»¾ßÓб£»¤ÉúÃü¡¢²Æ²úµÄ¹¦ÄÜ£¬Îª·Àֹʹʡ¢È·±£°²È«£¬Çë½÷É÷ʹÓá£

°²×°

ÈçºÎ°²×°·Å´óÆ÷
1 ½«·Å´óÆ÷ºó²¿°²×°ÔÚ¸½´øµÄ·Å´óÆ÷°²×°Ö§¼Ü(MS-DIN-3)ÉÏ»ò35mm¿íµÄDINµ¼¹ìÉÏ¡£
2 °´Ï·ŴóÆ÷ǰ²¿£¬½«Æä°²×°ÔÚ·Å´óÆ÷°²×°Ö§¼Ü(MS-DIN-3)»ò35mm¿íµÄDINµ¼¹ìÉÏ¡£
ÈçºÎ°²×°·Å´óÆ÷
ÈçºÎ²ðж·Å´óÆ÷
1 ½«·Å´óÆ÷ÏòÇ°ÍÆ¡£
2 ÌáÆð·Å´óÆ÷ǰ¶Ë½«Æä²ðÏ¡£
×¢£º Çë×¢ÒâÈç¹ûûÓÐÏòÇ°ÍÆ·Å´óÆ÷¾ÍÏòÉÏÌáÆðǰ¶ËµÄ»°£¬°²×°²¿·ÖµÄ¹Ò¹³¿ÉÄܱ»Ë𻵡£
ÈçºÎ²ðж·Å´óÆ÷
ÈçºÎÁ¬½Ó¹âÀÂ

1 ·ÅϹâÏ˹̶¨¸Ë¡£
2 ½«±êÓС°P¡±µÄͶ¹â¹âÀ²åÈëͶ¹â²¿¡°P¡±£¬Êܹâ¹âÀ²åÈëÊܹâ²à¡°D¡±¡£
ÂýÂý½«¹âÀ²åÈë¿ÚÖ±ÖÁÍ£Ö¹£¬Èç¹ûÁ½Ìõ¹âÀ²å´íλÖ㬽«²»ÄÜÕý³£¹¤×÷¡£
3 ½«¹âÏ˹̶¨¸Ë¹Ì¶¨ÖÁ³õʼλÖá£
ÈçºÎÁ¬½Ó¹âÀÂ

¹¦ÄÜ˵Ã÷

¹¦ÄÜ˵Ã÷
ÐòºÅ

Æ·Ãû

¹¦ÄÜ
¢Ù ¹âÏ˹̶¨¸Ë ¹Ì¶¨»ò´ò¿ª¹âÀ¡£
¢Ú µçԴָʾµÆ(ÂÌÉ«LED) µçÔ´ONʱÁÁÆð£¬×Ô¶¯½Ìµ¼Ê±ÉÁ˸¡£ ÊÖ¶¯½Ìµ¼²úÉú´íÎóʱÁ½µÆ½»ÌæÉÁ˸¡£
Êä³ö¶Ì·ʱÁ½µÆÍ¬Ê±ÉÁ˸¡£
¢Û ¹¤×÷״ָ̬ʾµÆ(ºìÉ«LED) Êä³öONʱÁÁÆð
¢Ü ½Ìµ¼±£»¤¿ª¹Ø ¿ª¹Ø´¦ÓÚ¡°LOCK¡±Ê±£¬½Ìµ¼°´Å¥ÎÞЧ¡£¿ª¹Ø´¦ÓÚ¡°SET¡±Ê±£¬½Ìµ¼°´Å¥ÓÐЧ¡£
¢Ý É趨ģʽת»»¿ª¹Ø ¿ª¹Ø´¦ÓÚ¡°MANUAL¡±Ê±£¬Ñ¡ÔñÊÖ¶¯½Ìµ¼¡£¿ª¹Ø´¦ÓÚ¡°AUTO¡±Ê±£¬Ñ¡Ôñ×Ô¶¯½Ìµ¼¡£
¢Þ Êä³ö¹¤×÷ģʽ¿ª¹Ø ¿ª¹Ø´¦ÓÚ¡°NORMAL¡±Ê±£¬Ñ¡ÔñͬʱON¡£¿ª¹Ø´¦ÓÚ¡°INVERSE¡±Ê±£¬Ñ¡Ôñ²»Í¬Ê±ON
¢ß ¶¨Ê±¹¤×÷ģʽ¿ª¹Ø ¿ª¹Ø´¦ÓÚ¡°NON¡±Ê±£¬Ô¼40ms¹Ì¶¨OFFÑÓ³Ù¶¨Ê±Æ÷ÎÞЧ£¬¿ª¹Ø´¦ÓÚ¡°OFD¡±Ê±ÓÐЧ¡£
¢à ÅбðÈÝÐíÖµÉ趨¿ª¹Ø ¸ù¾Ý´«¸ÐÆ÷Òѽ̵¼µÄ»ù׼ɫ¾ö¶¨16¼¶µÄ¹«²î¡£
¢á ½Ìµ¼°´Å¥ ÒÔ»ù׼ɫΪ±ê×¼½Ì´«¸ÐÆ÷¡£(°´Å¥°´Ïº󣬴«¸ÐÆ÷½ÓÁ¬·¢³öÀ¶É«¡¢ºìÉ«ºÍÂÌÉ«µÄ¹â¡£)

ÆäËû

¡¤µçÔ´½ÓͨºóµÄ¶Ìʱ¼ä(0.5Ãë)ÄÚ£¬ÇëÎðʹÓá£
¡¤Îª±£³ÖÎȶ¨µÄ¼ì²âÌõ¼þ£¬¿ÉʹÓÃÖÜÆÚ½Ìµ¼¡£

É趨

¡¤ Ôڽ̵¼¹ý³ÌÖУ¬FZ-10ϵÁÐÄÜͨ¹ýÊýÖµ´¦Àí°ÑÑÕÉ«·Ö½â³ÉºìÉ«¡¢ÂÌÉ«¡¢À¶É«Èý¸ö²¿·Ö£¬²¢´æ´¢ÔÚEEPROM¡£Èç¹û´Ë¹ý³ÌÖУ¬¹âµãÇøÓò²¢²»Ö»ÓÐÒ»ÖÖÑÕÉ«£¬ÀýÈçÄ¿±êÎïÌå±È¹âµãÇøÓòС»òÖ»Óв¿·ÖÄ¿±êÎïÌ屻ͶÉ䵽ʱ£¬ÆäËüÑÕɫҲ¿ÉÄܱ»¼ì²âµ½¡£±ØÐëÈ·±£Ôڽ̵¼Ê±¼ì²âÎïÌåÕ¼ÂúÕû¸ö¹âµãÇøÓò£¬¼ì²âʱҲͬÑù¡£
¼´Ê¹´«¸ÐÆ÷µçÔ´±»¹Ø±Õ£¬½Ìµ¼Êý¾ÝÒ²±»´æ´¢ÔÚEEPROMÖС£µ«ÓÉÓÚÓÐÒ»¶¨Ê¹ÓÃÆÚÏÞ£¬¸Äд²Ù×÷Ö»ÏÞÓÚ10Íò´ÎÒÔÄÚ¡£
¡¤ ÈçÒª²Ù×÷DIP¿ª¹Ø£¬ÇëʹÓüâ¿íÔ¼0.8mmµÄÄ÷×ӵȹ¤¾ß¡£

²½Öè

²½Öè
1.É趨»ù×¼ÑÕÉ«
¡¤ ×¼±¸Ò»¸ö´øÓÐÄ¿±êÉ«µÄ¼ì²âÑùÆ·£¬Ñ¡ÔñÊÖ¶¯½Ìµ¼»ò×Ô¶¯½Ìµ¼¡£
ÊÖ¶¯½Ìµ¼É趨
¡¤ ÔÚ¾²Ö¹ÎïÌåÉÏÉ趨»ù×¼ÑÕÉ«
²½Öè ²Ù×÷
¢Ù Óõ÷ÕûÂÝË¿µ¶°ÑÅбðÈÝÐíÖµÉ趨¿ª¹ØÉèÖÃÔÚ16¼¶(¡ø´¦)¡£Óõ÷ÕûÂÝË¿µ¶°ÑÅбðÈÝÐíÖµÉ趨¿ª¹ØÉèÖÃÔÚ16¼¶
¢Ú ½«½Ìµ¼±£»¤¿ª¹ØÉ趨ÔÚ¡°SET¡±¡£SET
¢Û ½«É趨ģʽת»»¿ª¹ØÉ趨ÔÚ¡°MANUAL¡±¡£MANUAL
¢Ü ½«´øÓлù×¼ÑÕÉ«µÄÑùÆ··Åµ½É趨ºÃ¾àÀëµÄ¹âÏËÍ·ÏÂÃæ¡£
ÑùÆ·µÄ±íÃæ±ØÐëÕý¶Ô¹âÏËÍ·²¢ÒÔÕýÈ·½Ç¶È¶Ô׏âÖᣬ»ù×¼ÑÕÉ«±ØÐëÕ¼ÂúÕû¸ö¹âµãÇøÓò¡£
°´Ï½̵¼°´Å¥È»ºóËÉ¿ª¡£ÕâÑù£¬´«¸ÐÆ÷¾ÍÈ·ÈÏÒÔ»ù×¼ÑÕɫΪ±ê×¼²¢¿ªÊ¼¼ì²â¡£
²Ù×÷
¡ù Èç¹û½Ìµ¼Ê§°Ü£¬¹¤×÷״ָ̬ʾµÆ(ºìÉ«)ºÍµçԴָʾµÆ(ÂÌÉ«)¾Í½»ÌæÉÁ˸¡£
ÔÚÈ·ÈÏÁ˹âµãÓëÑùÆ·µÄÕýÈ·½Ç¶ÈºÍ¾àÀëºó£¬Öظ´½Ìµ¼¹¤×÷¡£
¢Ý °Ñ½Ìµ¼±£»¤¿ª¹ØÉ趨ÔÚ¡°LOCK¡±¡£LOCK
¡ù É趨¹ýºó£¬¼ìÑé¼ì²â¡£
Èç¹û´«¸ÐÆ÷±æ±ð³öÄã²»Ïë¼ì²âµÄÆäËüÀàËÆÑÕÉ«£¬°Ñ¹«²îÉ趨ÖÁ¸ü¼Ñ¡£
(ÏêÇéÇë²ÎÔÄPDF P.45µÄ¡°4.É趨¹«²î¡±¡£)

×Ô¶¯½Ìµ¼É趨
¡¤ ÔÚÒÆ¶¯ÎïÌåÉÏÉ趨»ù×¼ÑÕÉ«¡£
¡¤ ÈçÑùÆ·º¬Óлù×¼ÑÕÉ«ÒÔÍâµÄÆäËüÑÕÉ«£¬²ÉÓÃÊÖ¶¯½Ìµ¼É趨¡£×Ô¶¯½Ìµ¼É趨ʱ£¬ÑùÆ·±ØÐëÖ»ÓÐÒ»ÖÖÑÕÉ«¡£

²½Öè ²Ù×÷
¢Ù Óõ÷ÕûÂÝË¿µ¶°ÑÅбðÈÝÐíÖµÉ趨¿ª¹ØÉèÖÃÔÚ16¼¶(¡ø´¦)¡£Óõ÷ÕûÂÝË¿µ¶°ÑÅбðÈÝÐíÖµÉ趨¿ª¹ØÉèÖÃÔÚ16¼¶
¢Ú ½«½Ìµ¼±£»¤¿ª¹ØÉ趨ÔÚ¡°SET¡±¡£SET
¢Û ½«É趨ģʽת»»¿ª¹ØÉ趨ÔÚ¡°AUTO¡±¡£AUTO
¢Ü °´Ï½̵¼°´Å¥È»ºóËÉ¿ª¡£´«¸ÐÆ÷½øÈëµÈ´ý״̬¡£
(´«¸ÐÆ÷±æ±ð³ö±³¾°É«£¬È»ºó½øÈëµÈ´ý״̬£¬µçԴָʾµÆ(ÂÌÉ«)¿ªÊ¼ÉÁ˸¡£)
°´Ï½̵¼°´Å¥È»ºóËÉ¿ª¡£´«¸ÐÆ÷½øÈëµÈ´ý״̬¡£
¢Ý ÔÚÉ趨¾àÀë´¦ÔËÐÐÑùÆ·¡£
(¡¤´«¸ÐÆ÷°ÑµÚÒ»¸ö½øÈë¼ì²âÍ·µÄÑÕÉ«×÷Ϊ»ù×¼ÑÕÉ«£¬¶ø²»ÊDZ³¾°É«¡£
¡¤´«ËÍËٶȱØÐëÂú×ãÒÔÏÂ2¸öÌõ¼þ¡£
(1)ËÙ¶ÈΪ300mm/ÃëÒÔÉÏ¡£
(2)»ù×¼ÑÕÉ«±ØÐ뱩¶ÓÚ¹âµãÏÂ3msÒÔÉÏ¡£
¡¤ ÑùÆ·ÒÆ³öºó£¬´«¸ÐÆ÷¾­¹ýÔ¼50msºóÍê³ÉÉ趨¡£´ËÆÚ¼ä´«¸ÐÆ÷²»¿É²Ù×÷¡£
¡¤ ´«¸ÐÆ÷ÔÚ±æ±ð³ö»ù×¼ÑÕÉ«ºó×Ô¶¯¿ªÊ¼¼ì²â£¬µçԴָʾµÆ(ÂÌÉ«)Í£Ö¹ÉÁ˸£¬±£³ÖÁÁÆð¡£)
²Ù×÷
¡ù Èç¹û½Ìµ¼Ê§°Ü£¬µçԴָʾµÆ(ÂÌÉ«)³ÖÐøÉÁ˸¡£´«¸ÐÆ÷ÈÔ´¦Óڵȴý״̬¡£Ôڽ̵¼ÖÐÈ·±£ÑùÆ·Óë¹âÖá´¹Ö±£¬¹âÏËÍ·ÓëÑùÆ·Ö®¼ä¾àÀëÕýÈ·£¬ÑùƷͨ¹ý¹âµãµÄʱ¼äÒÔ¼°±³¾°É«µÄ³ÖÐøÐÔ¡£È»ºóÔÙ´ÎÔËÐÐÑùÆ·¡£
¡ù Èç¹ûÄãµÄ»ù×¼ÑÕÉ«Óë±³¾°É«ÀàËÆ£¬¹«²îÉ趨ÔÚ16¼¶(¡ø´¦)ʱ£¬½Ìµ¼½«Ê§°Ü¡£¸ù¾ÝÕâЩÑÕɫ֮¼äµÄ¶Ô±È£¬ÓÃÅбðÈÝÐíÖµÉ趨¿ª¹Ø°Ñ±³¾°É«µÄ¹«²î´Ó1¼¶µ÷ÖÁ15¼¶¡£È»ºóÔÙ´ÎÔËÐÐÑùÆ·¡£
(ÏêÇéÇë²ÎÔÄPDF P.45¡°4.É趨¹«²î¡±¡£)
¢Þ °Ñ½Ìµ¼±£»¤¿ª¹ØÉ趨ÔÚ¡°LOCK¡±¡£LOCK

2.É趨Êä³ö¹¤×÷

¡¤¿ÉÑ¡ÔñͬʱON»ò²»Í¬Ê±ON¡£
Êä³ö¹¤×÷ ²Ù×÷ Êä³ö¹¤×÷ģʽ¿ª¹Ø
ͬʱON ½«Êä³ö¹¤×÷ģʽ¿ª¹ØÉ趨ÔÚ¡°NORMAL¡±¡£ Êä³ö¹¤×÷ģʽ¿ª¹Ø
²»Í¬Ê±ON ½«Êä³ö¹¤×÷ģʽ¿ª¹ØÉ趨ÔÚ¡°INVERSE¡±¡£ Êä³ö¹¤×÷ģʽ¿ª¹Ø

3.É趨¶¨Ê±¹¤×÷
¡¤ FZ-10ϵÁÐ×°±¸ÓÐÔ¼40ms¹Ì¶¨OFFÑÓ³Ù¶¨Ê±Æ÷¡£µ±¶¨Ê±¹¤×÷ģʽ¿ª¹ØÉ趨ÔÚ¡°OFD¡±Ê±£¬OFFÑÓ³Ù¶¨Ê±Æ÷¿ªÊ¼¹¤×÷¡£ÒòΪÊä³ö¿ÉÒÔÑÓ³ÙÒ»¶¨Ê±¼ä£¬ËùÒÔµ±Á¬½ÓÉ豸·´Ó¦Ê±¼äÂý»ò¼ì²âÎïÌå΢С£¬¶øµ¼ÖÂÊä³öÐźſí¶ÈСʱÓÐÓá£
ʱ¼ä±í
4.É趨¹«²î
¡¤ ÅбðÈÝÐíÖµÉ趨¿ª¹Ø¸ù¾Ý»ù×¼ÑÕÉ«¿ÉÉ趨Ϊ16¼¶¡£
¡¤ Óõ÷ÕûÂÝË¿µ¶°Ñ¿ª¹ØÉ趨µ½1ÖÁ16¼¶ÖеÄÄ¿±ê¼¶±ð¡£
É趨¹«²î
¡¤ µ±¼¶±ð¸Ä±äʱ£¬Êä³ö±äΪON£¬Ôٴθ´¹é¡£
¡¤ ¼´Ê¹¼¶±ð¸Ä±äÁË£¬ÒÔǰÉ趨µÄ»ù×¼ÑÕɫҲ²»»á±ä£¬³ý·Ç´«¸ÐÆ÷±»Ôٴν̵¼¡£
¡¤ µ±²ÉÓÃ×Ô¶¯½Ìµ¼Ê±£¬ÓÉÓÚ¹«²îµÄ¼¶±ð²»Í¬£¬É趨¿ÉÄÜ»áʧ°Ü¡£Èç¹û·¢ÉúÕâÖÖÇé¿ö£¬¸Ä±ä¹«²î¼¶±ð£¬Öظ´½Ìµ¼¡£
¡¤ ¶ÔÓÚ16¼¶ÖÁ5¼¶£¬ÑÕÉ«±æ±ð»ùÓÚÑÕÉ«(ºìÉ«¡¢ÂÌÉ«¡¢À¶É«)µÄ×é³É±ÈÀý¶ø½øÐС£¶ÔÓÚ4¼¶ÖÁ1¼¶(¾«È··¶Î§)£¬ÑÕÉ«±æ±ðÐ뿼ÂÇÁÁ¶È¡£Òò´Ë£¬µ±É趨¿ª¹ØÉ趨ÔÚFINE´¦(1-4¼¶)£¬Ï¸Î¢É«²îÒ²Äܼì²â³ö¡£
É趨¹«²î
¾«È··¶Î§ÄڵĹ«²î(1-4¼¶)
¡¤ ÔÚ¾«È··¶Î§ÄÚ£¬ÑÕÉ«µÄ¸÷·½ÃæÈçÑÕÉ«¡¢Å¨¶ÈºÍÁÁ¶ÈµÈ¶¼Äܱæ±ð¡£Òò´Ë¼´Ê¹»ù×¼ÑÕÉ«ºÍÆäËüÑÕÉ«ÔÚÉ«Ôó»òŨ¶ÈÉÏÓÐϸ΢²»Í¬£¬´«¸ÐÆ÷Ò²ÄÜ·Ö±æ³öÀ´¡£
¡¤ ¹«²îÉ趨ÔÚ¾«È··¶Î§Äں󣬴«¸ÐÆ÷±ØÐëÔÚÖÜΧζȴ¦ÓÚ£«15¡«£«35¡ãCÖ®¼äʹÓá£Í¬Ê±£¬Îª±£³ÖÎȶ¨µÄ¼ì²âÌõ¼þ£¬ÐëʹÓÃÖÜÆÚ½Ìµ¼¡£½ÓͨµçÔ´ºóÔ¼10·ÖÖÓµÄÔ¤ÈÈʱ¼äÔÙ½øÐÐÉ趨¡£
¡¤ Çë×¢ÒâÍâÀ´µÄ¹âÔ´»òÕñ¶¯»áÓ°Ïì¼ì²âÄÜÁ¦¡£

¹âÏË

°²×°

¡¤ ÓÃ2¸öM3ÂÝË¿½øÐа²×°£¬½ô¹ÌŤ¾ØÔÚ0.5N¡¤mÒÔÏ¡£
°²×°
¡¤ FD-L51£¬FD-L52£¬FD-L53ºÍFD-L54µÄ¼¸¸ö¹âÏËÍ·¿ÉÒÔÌù½ü°²×°£¬Ö»ÒªËüÃǵÄͶ¹âµã²»Öصþ¡£

ÆäËû

¡¤ Èç¹ûÍäÇú°ë¾¶Ð¡ÓÚÔÊÐíÖµ£¬»áÓ°Ïì¼ì²âЧ¹û¡£
¡¤ ÓÃÈí²¼²ÁÈ¥¼ì²âÃæµÄÎÛ¹¸»òÎÛ¼£¡£ÇëÎðʹÓÃÈκÎÓлúÈÜÒºÇå½à¡£
¡¤ È·±£Ã»ÓÐÈκÎÍⲿǿ¹âÈëÉäµ½¹âÏËÍ·µÄÊܹâÃæ¡£
¡¤ ÁéÃô¶ÈÉ趨ºóÇëÎðÒÆ¶¯»òÍäÇú¹âÀ¡£·ñÔò¼ì²â»á±äµÃ²»Îȶ¨¡£
¡¤ ±£³Ö¹âÏËÍ·±íÃæÍêºÃ¡£Èç±»¹ÎÉË»òËðÉË£¬¼ì²âÄÜÁ¦»á½µµÍ¡£
¡¤ ÇëÎ𽫹âÀ±©Â¶ÓÚÈκÎÓлúÈÜÒºÀï¡£
¡¤ È·±£¹âÏËÍ·²»Ö±½Ó±©Â¶ÓÚË®ÖС£¹âÏËÍ·ÉϵÄË®µÎ»áÓ°Ïì¼ì²â¡£
¡¤ ÇëÎðÔÚ¹âÀÂÉÏÊ©¼Ó¹ý¶ÈÕÅÁ¦¡£

³ß´ç(µ¥Î»£ºmm)

FZ-11/FZ-11P ·Å´óÆ÷

MS-DIN-3 ·Å´óÆ÷°²×°Ö§¼Ü(FZ-11¡õµÄ¸½¼þ)

¸½´øµÄ·Å´óÆ÷°²×°Ö§¼Ü×°Åä³ß´ç
FZ-11/FZ-11P ·Å´óÆ÷
×¢£ºÉÏͼΪÎÞÕÖ״̬¡£
MS-DIN-3 ·Å´óÆ÷°²×°Ö§¼Ü(FZ-11¡õµÄ¸½¼þ)

FD-L51 ¹âÏË

FD-L52 ¹âÏË

FD-L51 ¹âÏË FD-L52 ¹âÏË

FD-L53 ¹âÏË

FD-L54 ¹âÏË

FD-L53 ¹âÏË FD-L54 ¹âÏË×ÊÁÏÏÂÔØ
 


¹«Ë¾¼ò½é
²úƷĿ¼
¹©Ó¦ÐÅÏ¢

¹«Ë¾Ãû³Æ£º ÉîÛÚÊÐÉ­ÁÖÉ­»úµçÉ豸ÓÐÏÞ¹«Ë¾
µç »°£º 0755 83994350 / ºÎÔ¾Ãñ
ÊÖ»ú£º
µØ Ö·£º ÉîÛÚÊÐÂÞºþÇø±¦°²ÄÏ·±±¾©´óÏÃ1002ÊÒ
ÓÊ ±à£º 518013
Ö÷ Ò³£º www.senlinsen.com

¸Ã³§ÉÌÏà¹Ø²úÆ·£º
  • FP-X¿É±à³Ì¿ØÖÆÆ÷
  •  
  • ËÉÏÂFP2¿É±à³Ì¿ØÖÆÆ÷
  •  
  • ¿É±à³Ì¿ØÖÆÆ÷ FP-X
  •  
  • ËÉÏÂFP0ϵÁпɱà³Ì¿ØÖÆÆ÷
  •  
  • ËÉÏÂFP¦²ÏµÁпɱà³Ì¿ØÖÆÆ÷
  •  
  • ËÉÏÂFP-e¿É±à³Ì¿ØÖÆÆ÷
  •  
  • ¿É±à³Ì¿ØÖÆÆ÷FP0ϵÁÐ
  •  
  • ËÉÏÂGT01¿É±à³ÌÖÇÄܲÙ×÷Ãæ°å
  •  
  • TH8DC¼ÆÊ±Æ÷
  •  
  • KW4M»·±£Ð͹¦Âʱí
  •  
    ¸ü¶à²úÆ·...
      ¹ØÓÚÎÒÃÇ | ÁªÏµÎÒÃÇ | ¹ã¸æ·þÎñ | ±¾Õ¾¶¯Ì¬ | ÓÑÇéÁ´½Ó | ·¨ÂÉÉùÃ÷ | ·Ç·¨ºÍ²»Á¼ÐÅÏ¢¾Ù±¨  
    ¹¤¿ØÍø¿Í·þÈÈÏߣº0755-86369299
    °æÈ¨ËùÓÐ ¹¤¿ØÍø Copyright@ Gkong.com, All Rights Reserved