|
经常使用海为的产品,刚开始还是因为其人性化的编程界面,可以不需硬件支持的离线模拟功能,但随着业务和用途的扩展,其通讯功能和模拟量的处理功能优势就越发凸现出来,模拟量的扩展可以支持远程485控制,而且不受主机扩展能力的约束。通讯功能更是易学、易用,很容易上手。可以方便的使用自由协议和modbus协议与仪表、变送器、触摸屏、变频器等进行通讯。下面以和深圳英威滕变频器的通讯为例详细说明具体参数的应用。
海为PLC通讯特点:
1、内置多种通讯协议:Haiwell PLC各种型号的主机都内置Modbus RTU/ASCII协议、自由通讯协议以及海为公司的HaiwellBus高速通讯协议;
2、通讯端口可扩展:Haiwell PLC各种型号的主机均自带2个通讯口(一个为RS-232,另一个为RS-485),用通讯扩展模块可扩展至5个通讯口,每个通讯端口均可用于用于编程和联网,通讯端口相互独立,均可作为主站也可作产从站;
3、极为便利的通讯指令系统:使您无论使用何种通讯协议都只需一条通讯指令便可完成复杂的通讯功能,编程简单而程序简洁,无须再为通讯端口冲突、发送接收控制、通讯中断处理等问题烦恼,可以在程序中混合使用各种协议轻松完成您所需的各种数据交换;
英威滕变频器通讯协议介绍
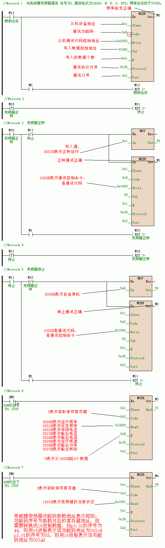
英威滕变频器采用Modbus通讯协议,根据英威滕变频器说明书与通讯有关的主要参数如下:
P0.03 运行指令通道 2通讯指令通道 P3.01 频率指令选择 7 远程通讯设定 pc.00 广播地址 1 pc.01 通讯波特率设置 4 19200 pc.02 数据位效验设置 3 n,8,2 for RTU
功能地址说明:
海为PLC与英威滕变频器通讯程序
因为英威滕变频器采用Modbus通讯协议,所以海为PLC采用Modbus通讯协议与其通讯。并且不需要进行效验,非常方便。
1、设定运行频率:使用MODW指令(Modbus写) 根据英威滕变频器说明书,设定运行频率的参数地址为2000H。设定时采用10进制,频率数*100就是频率的设定值。例如48.50HZ,就设置为4850。
2、启动正转运行:使用MODW指令(Modbus写) 根据英威滕变频器说明书,运行控制的参数地址为1000H,写入值0001H表示正转。
3、停止:使用MODW指令(Modbus写) 根据英威滕变频器说明书,运行控制的参数地址为1000H,写入值0006H表示自由停机(紧急停机)。
4、读取当前运行频率和各种状态:使用MODR指令(Modbus读) 根据英威滕变频器说明书,当前运行频率的参数地址为3000H。
设定频率地址为:3001H 实际值=显示值/100 母线电压地址为:3002H 实际值=显示值/100 输出电压地址为:3003H 实际值=显示值/10 输出电流地址为:3004H 实际值=显示值/1 运行转速地址为:3005H 实际值=显示值/10 输出功率地址为:3006H 实际值=显示值/10 输出转矩地址为:3007H 实际值=显示值/1

结束语:
海为plc的最大亮点就是其通讯功能的强大,在上面和英威滕变频器的通讯中就可看到,不需要复杂繁琐的中断,不需要编写通讯效验,非常的方便简单。特别需要提出的是海为plc的模拟量模块可以支持远程通讯控制,这也是很好的优势。
|