Ê×Ò³ - ÐÂÎÅ - ÕÐÆ¸ - ÏÂÔØ - ²úÆ· - ³§ÉÌ - ·½°¸ - ÎÄÕª - Çó¹º - Õ¹ÀÀ
Ãâ·Ñ×¢²á µÇ¼ | ¹ã¸æ·þÎñ | ¿Í·þÖÐÐÄ
Öлª¹¤¿ØÍø ¡ú ¹¤¿Ø²úÆ· ¡ú FUNV QSHÆûË®»ìºÏ¼ÓÈÈÆ÷
²úÆ·Ãû³Æ£º FUNV QSHÆûË®»ìºÏ¼ÓÈÈÆ÷
ÐÍ ºÅ£º QSH
¼Û ¸ñ£º
Æ· ÅÆ£º
 
Êղش˲úÆ·     ²é¿´ÊÕ²Ø

ÌØ±ð˵Ã÷£º
¡îFUNV  QSHÐÍÆûË®»ìºÏ¼ÓÈÈÆ÷£¬×îÏÈÑÐÖÆÓÚ1985Ä꣬1987ÄêÖйú½¨ÖþÎ÷±±Éè¼ÆÔºÂ½Ò«ÇìÖ÷±àµÄ¡¶¹©Å¯Í¨·çÉè¼ÆÊÖ²á¡·ÌØ±ðÍÆ¼öʹÓ᣻ùÓÚÆäÐÔÄÜ×¿Öø£¬Êг¡¹ãÀ«£¬Ëæºó¹úÄÚÖÚ¶à³§É̾¹Ïà·ÂÖÆÏúÊÛ¡£
¡î ÆäËûÖÚ¶àÆûË®»ìºÏÆ÷²úÆ·ÐÎʽ£ºSQS£¬OC-WS£¬DXJ£¬FMH£¬BJQS£¬WSQSH£¬QS£¬ZJ3£¬DH-QS£¬CLJ£¬DLQSH£¬ÎÞÔëÉù£¬ÕôÆû¼ÓÈÈÆ÷£¬ÆûË®»ìºÏ¼ÓÈÈÆ÷¡£

QSHÐÍ ÆûË®»ìºÏÆ÷
£¨ÆûË®»ìºÏ¼ÓÈÈÆ÷£©

1

Ò»¡¢QSHÐÍÆûË®»ìºÏ¼ÓÈÈÆ÷ ¸ÅÊö
  QSHÆûË®»ìºÏÆ÷ÊÇÒ»ÖÖ×°ÉèÓڹܵÀÉÏÖ±½Óʽ¼ÓÈÈÉ豸£¬¾ßÓÐÈÈЧÂʸߡ¢ÔëÉùµÍ¡¢°²×°¼òµ¥¡¢²»Õ¼¿Õ¼äµÈÌØµã£¬¹ã·ºÓ¦ÓÃÓÚ²Éů¡¢¿Õµ÷ÖмÓÈÈϵͳ¡£
   QSHÆûË®»ìºÏÆ÷½á¹¹ÈçͼËùʾ£¬ºËÐIJ¿¼þΪÀ­·§¶ûÅç¹Ü£¬Ë®Á÷Óë´Óб¿×ÅçÈëµÄÕôÆû³ä·Ö»ìºÏºóÁ÷³ö£¬¿ÇÌåÄÚÌîÓнðÊôÌîÁÏ£¬Ïû³ýÔëÉù¡£
2

¶þ¡¢QSHÐÍÆûË®»ìºÏ¼ÓÈÈÆ÷ ÍâÐͳߴç

QSH
4
6
8
10
12
16
20
24
32
40
48
64
80
¶î¶¨Á÷Á¿
£¨m3/h£©
1.2
2.5
4.5
7
10
18
25
35
60
105
165
260
350
¹¤×÷ѹÁ¦
£¨MPa£©
1.2
 
¾»ÖØ£¨kg£©
10
10
25
25
25
75
75
75
300
300
300
300
300
ÔËÐÐÖØÁ¿
£¨kg£©
18
18
40
40
40
118
118
118
500
500
500
600
690
ÔëÉù£¨dB£©
¡Ü65
A£¨mm£©
240
360
660
1200
B£¨mm£©
105
130
170
300
C£¨mm£©
105
130
220
450
Ë®²à·¨À¼
DN40
DN65
DN125
DN250
Æû²à·¨À¼
DN40
DN65
DN125
DN250

3

Èý¡¢QSHÐÍÆûË®»ìºÏ¼ÓÈÈÆ÷ Ñ¡ÐͲο¼
   QSHÆûË®»ìºÏÆ÷¿ÉÓÃÓÚ¿Õµ÷²Éů¡¢ÎÀÉúÈÈË®µÄ¼ÓÈÈϵͳ£¬¸ù¾Ýʵ¼ÊË®Á÷Á¿µÄÕôÆûºÄÁ¿Ñ¡ÓûìºÏÆ÷¡£
    1¡¢»ìºÏÆ÷δͨÈëÕôÆûʱ£¬¶î¶¨Á÷Á¿Ï£¬Ë®Í·ËðʧΪ5mH2O£¬Í¨ÈëÕôÆûºó£¬Ë®Í·Ëðʧ¿É°´1mH2O¿¼ÂÇ;         2¡¢ÕôÆûѹÁ¦¾Í´óÓÚˮѹ0.5MPaÒÔÉÏ£»
    3¡¢»ìºÏÆ÷ÓÃÓÚÉú»îÈÈˮϵͳʱӦÉèÖÃÖмäË®Ï䣬²»ÄÜÖ±½Ó½øÈëÁÜÔ¡Æ÷£¬·ÀÖ¹ÒâÍâʹʷ¢Éú£»
    4¡¢»ìºÏÆ÷ÒËÉ豸ÔÚË®±ÃµÄÎüË®²à¡£

   QSHÆûË®»ìºÏÆ÷ÕôÆûÅçÈëÁ¿±í

ˮѹ
£¨MPa£©
ÕôÆûѹÁ¦£¨MPa£©
0.2
0.3
0.4
0.6
0.8
1.0
0.1
660
910
1120
1540
1950
2350
0.2
0
820
1120
1540
1950
2350
0.3
/
0
940
1540
1950
2350
0.4
/
/
0
0
1950
2350
0.5
/
/
/
/
1890
2350

   QSHÆûË®»ìºÏÆ÷ÕôÆûÅçÈëÁ¿»»ËãϵÊý±í

QSH
4
6
8
10
12
16
20
24
32
40
48
ϵÊý
0.26
0.26
1
1
1
3.7
3.7
3.7
10.8
10.8
10.8
ËÄ¡¢QSHÐÍÆûË®»ìºÏ¼ÓÈÈÆ÷ °²×°ÓëʹÓÃ
1£®»ìºÏÆ÷¿Éˮƽ°²×°£¬Ò²¿ÉÒÔÊúÖ±ÏòÉϰ²×°£¬ÕôÆûÈë¿ÚӦˮƽ»òÏòÏ£»
2£®»ìºÏÆ÷ǰºó×°Éè·§ÃÅ¡¢Ñ¹Á¦±í¼°Î¶ȼƣ¬ÒÔ±ãÓÚ¹Û²ìºÍµ÷½Ú»ìºÏÆ÷¹¤×÷×´¿ö£»
3£®Æô¶¯Ê±£¬Ó¦ÏÈͨˮ£¬ÔÙͨÆû£»Í£»úʱ£¬ÏÈ¹Ø¶ÏÆûÔ´£¬ÔÙ¶ÏË®¡£
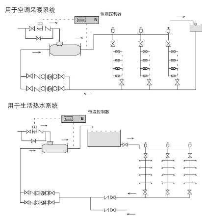
µäÐÍÓ¦ÓÃ
4
 


¹«Ë¾¼ò½é
²úƷĿ¼
¹©Ó¦ÐÅÏ¢

¹«Ë¾Ãû³Æ£º ºþÄÏÎ÷ÃÅ»úµç¿Æ¼¼ÓÐÏÞ¹«Ë¾
µç »°£º 0731 88808844 / »ÆÏÈÉú
ÊÖ»ú£º 18075120027
µØ Ö·£º ÖйúºþÄÏÊ¡³¤É³ÊÐÓ­±ö·235ºÅ
ÓÊ ±à£º 410011
Ö÷ Ò³£º http://www.semem99.com

¸Ã³§ÉÌÏà¹Ø²úÆ·£º
  • FUNV ISIÀë×Ó°ôË®´¦ÀíÆ÷
  •  
  • funvÍ­ÖÆÉ¢ÈÈÆ÷SÐÍÉ¢ÈÈÆ÷
  •  
  • FUNV QSHÆûË®»ìºÏ¼ÓÈÈÆ÷
  •  
  • FUNVµç×Ó³ý¹¸Ë®´¦ÀíÆ÷
  •  
  • FUNV¶à¹¦Äܵç×ÓË®´¦ÀíÆ÷
  •  
  • SEMEM SAT1ÐÍÖÇÄÜË®±Ã¿ØÖÆÆ÷
  •  
  • FUNV DCµç×ÓË®´¦ÀíÆ÷
  •  
  • FUNV SMT31ÐÍ ºãοØÖÆÆ÷
  •  
  • funvË®´¦ÀíÆ÷HSCD(P)Ð͵ç×ÓË®´¦ÀíÆ÷
  •  
  • funv¹ýÂËÆ÷HGLZÐÍ×Ô¶¯ÅÅÎÛ¹ýÂËÆ÷
  •  
    ¸ü¶à²úÆ·...
      ¹ØÓÚÎÒÃÇ | ÁªÏµÎÒÃÇ | ¹ã¸æ·þÎñ | ±¾Õ¾¶¯Ì¬ | ÓÑÇéÁ´½Ó | ·¨ÂÉÉùÃ÷ | ·Ç·¨ºÍ²»Á¼ÐÅÏ¢¾Ù±¨  
    ¹¤¿ØÍø¿Í·þÈÈÏߣº0755-86369299
    °æÈ¨ËùÓÐ ¹¤¿ØÍø Copyright@ Gkong.com, All Rights Reserved